Novinky
29.09.2025
Digitálny priestorový termostat ATR 4000
Nemecká kvalita
Termostaty EBERLE sú vyrobené v nemeckej kvalite, ktorá je zárukou presnosti, spoľahlivosti a dlhej životnosti. Termostaty využívajú...
čítať celé
10.10.2024
WiFi bezdrôtový termostat teraz s Tuya
WiFi bezdrôtový termostat teraz možnosť obsluhy cez aplikáciu TUYA (Smart Home) umožňujúcou pripojenie aj ďalších smart home zariadení.
...
čítať celé
16.08.2024
Wifi termostat UTE 3500 a UTE 3800 - jednoducho inteligentné vykurovanie
Nové myslenie, nové riešenia - inteligentná domácnosť
Wifi termostat pod omietku UTE 3500 a UTE 3800
od EBERLE sú dôkazom novodobej inteligen...
čítať celé
- Úvod
- Termostaty pre podlahové kúrenie elektrické
- Termostat EBERLE FRe F2A-50
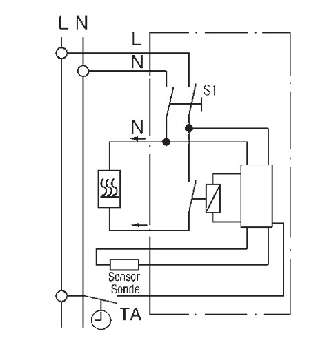
Termostat EBERLE FRe F2A-50

- Kompletné špecifikácie
- Komentáre 0
Termostat EBERLE FRe F2A-50Skladom85,21 €/ ks69,28 € bez DPH
Kompletné špecifikácie
EBERLE FRe F2A
Termostat s reguláciou teploty podlahy
- vhodné na ovládanie elektrických podlahových alebo stenových/stropných vykurovacích systémov
- so 4m diaľkovým senzorom (s možnosťou predĺženia až na 50m) súčasťou dodávky
- pokles teploty pomocou externých spínacích hodín
- signalizácia „poklesu teploty“ a „kúrenie zapnuté“
- spínací prúd až 16A
- dvojpólový sieťový vypínač
- núdzový režim na 30% výkonu v prípade poruchy snímača
- možnosť montáže na rámik ARA 1E, montáž do 55 mm krabice pod omietku
- pripojenie skrutkovými svorkami
Technické parametre
| Číslo výrobku | 517816155100 |
| Teplotný rozsah podlaha | *...5(=10...50°C) |
| Kontakt | relé |
| Prevádzkové napätie | 230V AC 50/60 Hz |
| Spínací prúd | max 16(4)A |
| Pokles teploty (TA) | externým vstupom ~5K |
| Diaľkový snímač | F 193 720, dĺžka 4m |
| Regulačný režim | proporcionálny |
| Krytie | IP30 |
| Zvláštne vybavenie | spínač ON / OFF; kontrolky: vykurovanie zapnuté, pokles |
Tovar zaradený v kategóriách








